案例分析


010-64619688
大厦B座1617A
电力行业应用背景
火电厂是燃煤大户,也是烟气污染物的主要排放源之一。为了保护环境,加强对污染源排放的监测,国家环保局先后多次下文。2002年1月30日国家环境保护局发布了“关于发布《燃煤二氧化硫排放污染防治技术政策》的通知”,通知中固定了火电机组烟气排放必须安装二氧化硫和烟尘等污染物在线连续监测装置,并与环保行政主管部门的管理信息系统联网。
国家发展和改革委员会、环境保护部2014年公布《燃煤发电机组环保电价及环保设施运行监管办法》,两部门规定:燃煤发电机组必须按规定安装脱硫、脱硝和除尘环保设施,其上网电量在现行上网电价基础上执行脱硫、脱硝和除尘电价加价等环保电价政策。目前,脱硫电价加价标准为每千瓦时1.5分钱,脱硝电价为1分钱,除尘电价为0.2分钱。新政策要求火电环保设施运行应符合国家和地方规定的污染物排放限值要求,并按单项污染物排放浓度小时均值进行考核。超过限值1倍以内的,没收环保电价款,不予罚款;超过限值1倍以上的,处5倍以下罚款;对在线监测等数据弄虚作假的行为,将予以严惩。
随着国家环保标准的日趋严格,现执行的新环保标准要求燃煤电厂静电除尘器能够满足30mg/m^3排放标准。目前作为时时在线监测除尘器粉尘浓度排放的主要手段有微电荷和光学两种方法。
应用优势
1、安装简单:奥本传感器前端探头可以采用快速分离、1/2NPT和法兰等安装方式,在管道上焊接连接件直接插入探头。
2、使用和维护成本低:在使用过程中该设备几乎免维修、其自动连续探头污染、故障检测和量程跨度检测,无须定期进行手工零点检查,只需在必要时将探头拔出简单擦拭即可。 3、可靠性高:该设备简单机械安装,可采用分体式探头、抗震性能高;合金探头、耐蚀性高。
4、测量环境要求低:不受电场周围电磁干扰、管道长度、颗粒大小、形状、颜色、光吸收特性等的影响,不受温度、湿度(只要不结露)影响。
5、电厂的实用性高:在达到环保排放测量的要求下,还可以提供连续准确的粉尘浓度信号值以供用户使用,当前静电除尘器正发展应用高频开关电源,通过调节电场工作周期,电除尘器电力的小号可以被优化,但是这需要通过应用准确的反馈信号来了解除尘器进出口粉尘浓度,奥本颗粒物动态分析仪基于反应灵敏,测量精度高可以完全满足该反馈控制要求。
应用分析
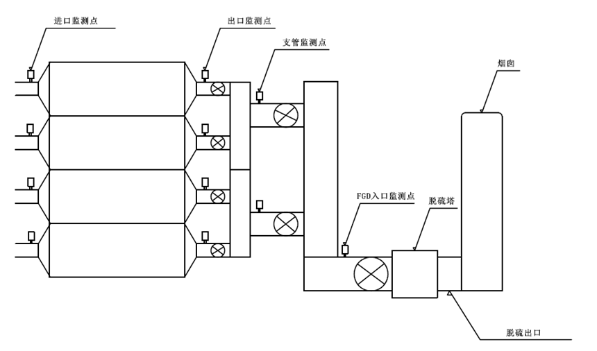
(一)静电除尘器出口上的应用
奥本颗粒物动态分析仪传感器部分可直接安装固定在除尘器的出口管道上或防雨的烟道上。现场安装图如下:为了方便现场操作人员进行维护,奥本颗粒物动态分析仪安装在除尘器编号为3B15B出口位置上方,垂直插入管道内。

注:图3显示画面为2013/11/25日全天奥本粉尘浓度曲线
图4显示画面为2013/11/25日全天奥本粉尘浓度曲线(绿色)、电压除尘器二次电压曲线(蓝色)和除尘器二次电流曲线(橘黄色)

(二)脱硫入口粉尘浓度的监测

注:红色曲线--奥本粉尘浓度变化 蓝色曲线--机组负荷变化
分析:在发电机组负荷增大时,管道内粉尘含量应该随之增大,而图中显示奥本粉尘浓度变化曲线与机组负荷变化曲线相符,很好的反映了现场的工艺状况。
说明:该测点管道直径为4500mmX6000mm,烟尘颗粒物含硫量较高有腐蚀性,测量环境恶劣。之前现场安装的光学粉尘仪器无法满足测量要求,如在休风时无法归零(除尘器大修停机时还有20-40mg/m3),信号趋势与工况不符,维护量大,信号不稳定等问题。奥本颗粒物动态分析仪在现场的表现完全解决了上述问题。2014年1月,经过两次环保比对成功,奥本测量数值已送至当地环保总站。
现场安装调试完成后从来没有进行过维护,减少了工人的劳动强度。
(三)脱硫出口湿烟尘的监测
现场技术参数:
- 粉尘颗粒大小:≤10um
- 粉尘含量:0-30mg/m3
- 烟气压力:+450Pa
- 管道内温度:40-45℃
- 烟气流速:20m/s
- 管道直径:DN5200mmX4800mm
- 相对湿度:100%
- 颗粒成分:燃煤飞灰及石膏
- 管道材质:碳钢

由于在脱硫出口,烟气含水湿度为饱和状态,粉尘浓度较低,对颗粒物测量设备灵敏性和精确度要求较高,根据以上现场工艺参数,奥本建议选用具有防水性能的湿式颗粒物浓度在线分析仪。
结论:在前段机组负荷增大时,粉尘浓度增大;图5 图6中奥本所测粉尘浓度曲线随前端机组负荷变化而变化,并未受到饱和水汽的影响, 与现场操作工艺状况相符, 在过去一年的使用中完全满足了该测点的工艺及监测要求。





手机网站
公众号